Home 

IBM 5154  -  Flyback Transformer


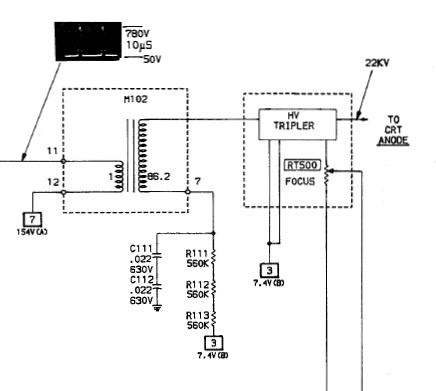
The SAMS Computerfacts document for the IBM 5154 shows a flyback transformer that has been divided into two separate assemblies - see here.  So, a step-up transformer feeding a voltage tripler.

The flyback transformer in my 5154 matches that.  The photo at here shows the step-up transformer on the right (black, marked 8000V), and the tripler on the left (green, marked 25000V), interconnected by a thick red insulated wire.

When I look for a part number on the flyback transformer within my IBM 5154, I find "BG 2097-642-505" printed on the tripler.  I do not know if BG 2097-642-505 is the part number of the tripler, or the part number for the combination of step-up transformer and tripler.

At least one other person has reported BG 2097-642-505 for their 5154.
At least one person has reported that the part number that they see is BG 2097-642-501, not BG 2097-642-505.
For the IBM 5154, it is unknown to me if BG 2097-642-501 and BG 2097-642-505 are interchangeable.
It is possible that there are slightly different designs of the 5154, with the different models of flyback transformer being one of the design differences.

The photo that I have seen of 'BG 2097-642-501' shows only the tripler.




( In my search of the Internet for the aforementioned part numbers, I see that the space after BG is commonly omitted. )